During its March 18 meeting, the Lebanon Planning Commission considered requests on two different developments seeking updates to previously approved plans.
In one, the commission approved a 52-lot residential subdivision, but denied the Class III Variance for 6.39 undeveloped acres located off W Joy Street, east of S 5th Street. Just to the east of the property is Kidco Headstart.
In 2024, the commission approved a 35-lot subdivision on the property, which provided larger lot sizes intended for duplex development. The current proposed design includes 48 small-lot, single unit detached residential lots and four standard residential lots for single family or duplex development.
Andrew Rappé, with Udell Engineering, explained the reason for the increase in number of lots is due to a recent zoning change that now allows for small lot, single detached units.
The design includes a new public street extending east from S 5th Street, leading into a cul-de-sac about two-thirds the way into the property, with a private street extending into the last third of the eastern portion. Also, a street would extend north from Joy Street to connect with the cul-de-sac. The private street would serve development of up to 16 dwelling units.
The subdivision is expected to be developed primarily with single-unit detached dwellings, but duplex development may also be permitted on qualifying lots consistent with state housing regulations and the Lebanon Development Code.
A city-maintained drainage ditch is located along the southern portion of the property, and a 20-foot easement has been established over the drainage ditch.
The approval of the subdivision establishes the general layout of the property’s lots, streets, utilities and infrastructure, but does not authorize construction of specific homes. Individual dwelling units will be reviewed at the time of building permit review for compliance with applicable development standards, including setbacks, building height, lot coverage and parking requirements.
A representative of the property owners, identified only as Blake, said the average home in the development would be between 800 to 1,600 square feet and mostly two to three bedrooms.
“They’re all small, modest homes is the intent here,” he said. “Small, modest homes to allow a more average entry level person to come into the market, someone who wants to downsize, wants the backyard but can’t afford the $500,000 house. The intent is to provide an alternative for someone in that $300,000 or $400,000 price point to actually own a home and buy a house cheaper than an apartment is in town.”
Development Services Director Shana Olson told the commission objections or concerns to the proposed development from residents in the area centered around traffic impact, density and building height, neighborhood character and privacy, parking, sidewalks and fencing.
Nearby resident Donna Clark addressed the commission, citing concerns about densely packed homes high enough to look like “a San Francisco kind of view,” and requesting trees be planted along the fenceline to help block out lighting.
Chair Don Robertson stated his own concerns about granting the height variance, reminding the commission the reason they approved small lot sizes with a 25 foot height was because “the intent of the code was to provide affordable housing.” In this development proposal, the two story homes take away the affordability, “which was the intent of the code.”
The commission unanimously approved the subdivision and denied the variance for height.

Extension granted
The commission approved a three-year extension of a previously approved preliminary subdivision, which was set to expire on April 1, 2026.
The applicant informed the commission that the property changed ownership, and the new owner needs more time to complete engineering, permitting coordination and final plat preparation. There are no modifications to the approved proposed subdivision as part of this request.
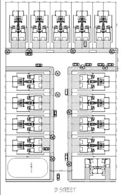
The original approval of the property located off B Street between 7th and 9th streets included division of the 2.89-acre site into 28 residential lots each at approximately 3,248 square feet. The property currently has three single family residences, all of which are proposed for demolition.
The proposed subdivision would be eligible for development as single family zero lot line townhomes and with direct driveway access to a proposed new public street.